|
Electrónica Completa
Curso en
línea gratis de Electrónica Completa por el Ing. Alberto
Picerno
Capítulo
4: El Resistor
El alma de la
electrónica y su personaje más importante es el
resistor, pero no es el único personaje de nuestra
novela. En efecto los personajes se diferencian en
activos y pasivos y dentro de los pasivos se encuentran
otros personajes que seguramente Ud. debe por lo menos
conocer de nombre: el capacitor, el inductor, el
transformador, el potenciómetro, etc. Entre los activos
se encuentras el diodo el transistor, la válvula. (ya en
franca obsolescencia) y otros.
Nuestro estudio recién comienza, en esta lección vamos a
hablar de la personalidad de nuestro principal actor: el
resistor. El resistor es el único componente electrónico
que está diseñado para “según se dice” disipar energía
eléctrica. El termino disipar no es realmente el más
adecuado, porque como ya sabemos existe un principio
fundamental en la física que dice que:
La
energía no se crea ni se pierde solo se transforma
Por lo tanto el
autor prefiere decir que el resistor es el único
componente que transforma energía eléctrica en energía
térmica.
Como sabemos que nuestros alumnos son personas curiosas
que alguna vez tocaron un transformador y observaron que
estaba caliente, es que no queremos dejarlos con la
duda. Sí, es cierto, un transformador se calienta pero
calentarse no es la función para la cual fue creado. Es
una característica secundaria de su funcionamiento y
totalmente indeseada; un transformador de buena calidad
trabaja más frío que uno de mala calidad. Por otro lado
podríamos aclarar más aun el panorama y decir que el
transformador se calienta porque esta construido con
alambre de cobre y el alambre de cobre tiene cierta
resistencia que es la que transforma energía eléctrica
en calor.
Si el alambre se hace más grueso tiene menos resistencia
y entonces se calienta menos. En el límite si el alambre
pudiera hacerse de diámetro infinito no tendría
resistencia y el transformador cumpliría con su función
primaria sin calentarse para nada.
Por lo tanto y parafraseando un viejo dicho criollo que
dice que “todo bicho que camina va a parar al asador”
podríamos decir que “toda carga que camina va a parar al
resistor”.
¿Por qué se calienta
un resistor?
Como a una persona, a las moléculas o a los átomos que
forman a nuestro resistor no les gusta que les peguen.
Cuando les pegan reaccionan calentándose. ¿Y quién les
pega a las moléculas? Los electrones que circulan por el
resistor saltando de átomo en átomo del material que las
forma. Esto significa que cuando más electrones circulan
mayor calor se produce. Para hacerlo más práctico
podríamos decir que la temperatura del resistor depende
de la corriente eléctrica que circula por él y para ser
finos podríamos explicarlo matemáticamente diciendo que
T = F (I)
que se lee: la
temperatura es función de la corriente circulante por el
resistor. F solo indica que hay una dependencia sin
indicar que tipo de dependencia hay, directa, inversa,
lineal cuadrática etc. Es una forma de ahorrar palabras
que utilizan los matemáticos y que adoptan los técnicos
electrónicos.
Igual que cuando le pegan a una persona, no todo depende
de la cantidad de golpes que le pegan en un intervalo de
tiempo determinado. También depende de la velocidad de
los puños a con la cual se aplican esos golpes. En nuestro
caso depende de la velocidad a la cual se desplazan los
electrones dentro del resistor y eso depende de la
diferencia de potencial o tensión aplicada al resistor.
Es decir que matemáticamente podríamos decir que también
T = F (V)
Es decir que
combinando las expresiones matemáticas
T = F (I,V)
No se maree con
las formulas, ellas nos deben hacer las cosas más
sencillas sino no tiene sentido aplicarlas. Todo lo que
nos dice la última expresión es que la temperatura del
resistor depende de la corriente que circula por él y de
la tensión aplicada al resistor. Los electrónicos
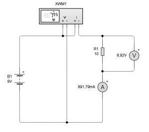
aprendemos con ejemplos. En la figura siguiente se puede
observar un circuito muy sencillo en donde un resistor
está conectado a una fuente de alimentación pero
utilizando un amperímetro y un voltímetro para medir la
tensión aplicada y la corriente que circula por el
resistor. También se conecta un instrumento nuevo
llamado Vatímetro o medidor de potencia eléctrica cuya
indicación depende tanto de la tensión aplicada como de
la corriente que circula.

Fig1. Medición de
la potencia sobre un resistor
Primero
analicemos algo extraño que no podemos dejar pasar. ¿Por
qué si la fuente es de 9V al resistor solo le llegan
8,92V?. La respuesta es muy simple; porque el
amperímetro tiene una resistencia interna considerable
en donde se produce una caída de tensión. Esto no es un
problema del laboratorio virtual sino una virtud. Los
instrumentos reales también tienen resistencia interna.
En el LW la resistencia interna del amperímetro no puede
modificarse y es de 100 mOhms, otros laboratorios
virtuales permiten cambiar dicho valor. Los voltímetros
también tiene una resistencia interna pero de elevado
valor para que puedan ser conectados sobre la fuente sin
generar elevadas corrientes. Por ejemplo en el LW un
voltímetro tiene una resistencia interna de 50 Mohms.
La disposición de la figura no es la única posible para
medir tensión y corriente, podría conectarse el
voltímetro sobre la fuente y el amperímetro en serie con
la carga. Cada una de las formas de conectar los
instrumentos tienen un nombre. La primera se llama de
tensión bien medida (porque se mide la tensión
directamente sobre el resistor) y la segunda de
corriente bien medida porque se mide correctamente la
corriente circulante por el resistor.
En el mismo circuito se observa la conexión de un
instrumento que posee cuatro bornes. Se trata de un
vatímetro; este instrumento nos indica directamente la
potencia disipada en el resistor que como podemos
observar es de 7,95W.
El vatímetro no es un instrumento común. Por lo general
cuando un reparador necesita conocer la potencia
disipada en un resistor. Mide la corriente y la tensión
y realiza el cálculo de la potencia mediante la fórmula
correspondiente que es
P = V x I
En nuestro caso
reemplazando valores obtenemos que
8,92V x 0,891A
= 7.95W
Como puede
observar el lector, se trata de un cálculo muy sencillo
que no merece poseer un instrumento especial como un
vatímetro.
Ahora sabemos que potencia se desarrolla en un resistor,
pero no era precisamente eso lo que buscábamos. Nosotros
queremos saber cuanto se calienta un resistor. Todo lo
que podemos decir hasta ahora es que el resistor se va a
calentar a una temperatura que es proporcional a la
potencia disipada en él. Matemáticamente
T = F (P)
Pero esa función
no es fácil de hallar porque depende de las dimensiones
físicas del resistor. Como ya dijimos la función del
resistor es transformar energía eléctrica en energía
térmica o calor. Es decir que calienta el ambiente, el
aire que lo rodea. La temperatura de su cuerpo es
función de cuanto aire pueda calentar y eso es a su ves
función de su superficie externa. Es decir que un
resistor pequeño se va a calentar más pero va a generar
menos cantidad de aire caliente. Con el tiempo el
ambiente se va a calentar a la misma temperatura pero el
resistor no; el resistor se calienta más y si llega a su
temperatura máxima de trabajo se quema y tenemos una
falla eléctrica.
En realidad al diseñador de un circuito no le interesa
saber a que temperatura se calienta un resistor; lo que
le interesa es saber que resistor debe colocar en una
determinada parte del circuito para que no se queme. Por
esa razón cuando Ud. va a comprar un resistor de por
ejemplo de 1K el vendedor le pregunta ¿de que potencia? En
efecto, él seguramente tiene resistores de 1K desde
0,125W hasta 50W. Los de 0,125W (1/8 de W) son muy
pequeños y de carbón y los de 50W son muy grandes y de
alambre bobinado.
Resistores de carbón
depositado
Un resistor de carbón depositado se fabrica depositando
carbón (un conductor) sobre un cilindro de material cerámico
(un aislador). Luego se
agregan casquillos metálicos con terminales de alambre
sobre sus puntas y por último se cubren de una pintura epoxi y se pintan las bandas de color que indican sus
características.
En realidad con este método solo se fabrican algunos
valores de resistencia como por ejemplo 1 Ohms, 10 Ohms,
100 Ohms, 1 Kohms, 10 Kohms, 100 Kohms, 1 Mohms y 10
Mohms que se suelen llamar cabezas de serie y que se
diferencian en la cantidad de carbón depositado sobre
los cilindros cerámicos (el espesor y el tipo de grafito).
El resto de los valores se realizan por torneado de esos
cilindros con un torno que hace un canal helicoidal en
el carbón, al mismo tiempo que mide la resistencia y
detiene el torneado cuando el resistor tiene el valor
deseado.
En La figura siguiente podemos observar una fotografía
de los resistores más comunes utilizados en la
electrónica clásica; los resistores de carbón depositado que se
fabrican en varias potencias diferentes y en una amplia
gama de resistencias. Como trabajo práctico le
recomendamos al alumno que tome un resistor de este tipo
y le saque la pintura externa para observar su
construcción.

Fig.4.2 Resistores
de carbón depositado
En la fotografía
no se pueden apreciar las dimensiones de los resistores,
por eso le damos una tabla de valores con todos los
resistores que normalmente se fabrican y su modelo que
es algo uniformado para todos los fabricantes.
| Tipo |
L (longitud) |
D (diámetro) |
H (largo terminales) |
d (diámetro teminales) |
| R16 |
3,2 máx. |
1,8 ± 0,25 |
28 ± 1 |
0,5 |
| R25 |
6,2 ± 0.5 |
2,3 ± 0,25 |
28 ± 1 |
0,6 |
| R50 |
6,5 ± 0,5 |
2,3 ± 0,25 |
28 ± 1 |
0,6 |
| R100 |
15 ± 0,5 |
6 ± 0,4 |
30 ± 3 |
0,8 |
Tabla de resistores de carbón
depositado (dimensiones en mm)
R16, R25 etc. es el modelo del
resistor.
L: Longitud entre los casquillos sin considerar los
terminales
D: Diámetro máximo (medido sobre los casquillos)
H: Largo de los terminales
d: Diámetro de los terminales
Las especificaciones mas
importantes de estos resistores se pueden observar en la
siguiente tabla.
| Tipo |
Potencia
de
disipación nominal |
Tensión máx.
de trabajo |
Tensión máx.
de sobrecarga |
Rango de resistencia |
Temperatura ambiente |
| |
|
|
|
G=2% |
J=5% |
|
| R 16 |
0,16w |
250v |
400v |
10Ω – 220kΩ |
1Ω – 10MΩ |
70º |
| R 25 |
0,25w |
300v |
600v |
10Ω – 510kΩ |
1Ω – 10MΩ |
70º |
| R 50 |
0.50w |
350v |
700v |
10w – 1MΩ |
1Ω – 10MΩ |
70º |
| R 100 |
1w |
500v |
1000v |
|
|
70º |
Tabla de características de los
resistores de carbón depositado
La primer
columna es la disipación del resistor que se debe
entender del siguiente modo: La temperatura de un
resistor depende de la potencia disipada pero no es
independiente de la temperatura ambiente dentro del
equipo. Por esa razón, en la columna final indica que
todos los valores anteriores son para una temperatura
ambiente máxima de 70ºC. A esa temperatura si a un
resistor modelo R16 se le hace disipar 0,16W el mismo
llega a la temperatura máxima de trabajo.
Pero los resistores tienen una limitación mas. Aunque no
se halla llegado al valor máximo de potencia disipable
por el resistor si la tensión supera un determinado
valor el resistor se daña porque se perfora
dieléctricamente el surco del grafito. Esa tensión se
encuentra en la tercer columna que indica la tensión
máxima de trabajo a la cual pueden funcionar
permanentemente los resistores. En la cuarta columna hay
otro valor de tensión que está indicado como “Tensión
máxima de sobrecarga”. Este valor indica que en forma
esporádica y por corto tiempo sobre el resistor se puede
aplicar una tensión mayor a la de trabajo.
En la quinta columna está indicado el rango de
resistencia posible para cada modelo. Observe que el
fabricante utiliza la letra w en lugar de Ohms. Además
la columna esta desdoblada en otras dos con las letras G
y J que indican la tolerancia de los resistores. A
continuación le explicamos que se entiende como
tolerancia.
Tolerancia de los
componentes electrónicos
Si yo digo que la electrónica es una ciencia muy
inexacta seguramente Ud. se va a sorprender. Sin embargo
es así ya que los componentes pasivos se utilizan con
tolerancias del 5%. Un resistor especial de precisión
puede tener una tolerancia del 2%. Se imagina si la
tolerancia de una pieza mecánica común como un tornillo
y una tuerca se fabricaran con una tolerancia del 5%.
Seguramente no habría modo de colocar una tuerca en un
tornillo que tuviera un +5% de tolerancia si la tuerca
tuviera un -5% de tolerancia. Si por ejemplo el tornillo
fuera de 3 mm, ese 5% implica que podría llegar a tener
3,15 mm y la tuerca tendría 2,85 mm.
La ciencia electrónica es en realidad muy exacta; ya que
el diseño de los circuitos esta realizado de modo tal
que absorbe dichas tolerancias a pesar de usar
componentes individuales muy poco exactos. Inclusive mas
adelante vamos a analizar componentes que tienen una
tolerancia mayor. Por ejemplo de -20 +50%.
Los valores de los componentes están uniformados para
todos los fabricantes en algo que se llama “serie”. Por
ejemplo la serie del 20% esta compuesta del siguiente
modo:
1
1,2 1,5 1,8
2,2 2,7 3,3
3,9 4,7 5,6
6,8 8,2 10
Esto significa
que solo existen resistores de 1 Ohm, 1,2 Ohms , 1,5
Ohms etc. hasta llegar a 10 Ohms. Luego seguirán
resistores de 12 Ohms, 15 Ohms 18 Ohms, etc y al llegar
a 100 Ohms la serie salta a 120 Ohms y así
sucesivamente. Esta no es la única serie que existe. Los
resistores de carbón se fabrican también según la serie
del 10% y del 5% existiendo por último resistores de la
serie del 1% fabricado para instrumentos de precisión.
Resistores especiales
Hasta ahora vimos los resistores de uso mas común en
electrónica. Pero estos están muy lejos de ser los
únicos que se fabrican. Es muy común por ejemplo que se
recurra a resistores de potencia mayor a 1W. En ese caso
un resistor de carbón resultaría muy voluminoso porque
el carbón solo soporta temperaturas del orden de los 250ºC.
Inclusive se debe considerar que están soldados con
aleaciones de estaño y plomo cuya temperatura de fusión es
de 180ºC. Si llegamos a 250 ºC de temperatura sobre el
casquillo del resistor es posible que este no se
queme pero se desuelde. Por esa razón en muchos casos
los resistores se colocan alejados de la plaqueta (por
ejemplo a 10 mm de altura) de modo que no transmitan el
calor directamente a la soldadura.
Por arriba de 1 W se suele recurrir a resistores de
alambre o a resistores de metal depositado en donde en
lugar de depositar carbón sobre un cilindro cerámico, se
deposita un metal que soporta mayor temperatura. Por lo
demás estos resistores se fabrican de modo similar a los
de carbón y llegan hasta potencias del orden de 3 a 5 W.
Los resistores de alambre pueden tener diferentes formas
de acuerdo a su potencia. Es muy difícil que un equipo
moderno utilice resistores de mas de 10W porque esos
significaría un diseño poco logrado y sobre todo poco
ecológico, ya que si un dispositivo cualquiera irradia
calor al ambiente como efecto secundario, significa que
hay un consumo de energía eléctrica mayor que se debe
pagar todos los meses cuando llega la cuenta de energía
eléctrica.
Otros resistores especiales están construidos, no para
disipar mas potencia, sino para soportar una mayor
tensión aplicada sobre ellos. En los comercios se los
conoce por su nombre en Ingles “metal glazed” que no
tiene una traducción precisa. Su tamaño suele ser el
correspondiente al modelo R25 pero soportan una tensión
de trabajo de 1KV.
El código de colores
de resistores
Los resistores se identifican por un código de colores
pintado en forma de barras sobre su cuerpo. Los de una
precisión del 5% poseen cuatro bandas de colores, que
comienzan sobre uno de los casquillos y terminan a mitad
del cuerpo aproximadamente. Para leer un resistor, Ud.
debe anotar en un papel el número equivalente a la banda
mas externa, luego la siguiente y por último agregar
tantos ceros como lo indique la tercer banda. La última
banda tiene un color especial que indica la tolerancia.
Si es dorada significa que tiene una tolerancia del 5%,
si es plateada que su tolerancia es del 10% y si no
tiene banda del 20%. En equipos modernos solo existen
resistores con una banda dorada porque ya no se fabrican
resistores del 10 o el 20%.

Fig 4.3.Código de
colores de resistores
Resistores de montaje superficial
Los equipos mas
modernos poseen resistores de montaje superficial (SMD) que no
tiene terminales o alambres de conexión. Por lo tanto
solo se pueden conectar al circuito impreso por el lado
de la impresión de cobre. El circuito impreso posee una
extensión en donde apoya el resistor SMD que tiene forma
de paralelepípedo (cubo alargado) con dos cabezas
metalizas para su soldadura.
En la figura 4.4 se puede observar diferentes resistores SMD con su notación característica.

Fig.4.4 Marcación
de los componentes SMD
Identificar el
valor de un resistor SMD es más sencillo que hacerlo en
un resistor convencional, ya que las bandas de colores
son reemplazadas por sus equivalentes numéricos y así se
estampan en la superficie del resistor, la banda
indicadora de tolerancia desaparece y se la “presupone”
en base al número de dígitos alfanuméricos que se
indican, es decir: un número de tres dígitos nos indica
con esos tres dígitos el valor del resistor, y la
ausencia de otra indicación nos dice que se trata de un
resistor con una tolerancia del 5%. Un número de cuatro
dígitos indica con los cuatro dígitos alfanuméricos su
valor y nos dice que se trata de un resistor con una
tolerancia de error del 1%.
La potencia o modelo del resistor solo se puede
determinar en función del tamaño del mismo. Pero los
fabricantes uniformaron su criterio de modo que los
resistores se individualiza por su largo y su ancho. En
la fotografía de la figura 5 se pueden observar un
resistor cuyas medidas reales son de 12 mm de largo por
6 de ancho y un espesor o altura de 1 mm.

Fig.4.5 Resistor SMD tipo 1206 de 10K
En cuanto a los materiales con los
que se los fabrica podemos decir que están construido
sobre un paralelepípedo cerámico con una fina capa
metalizada (el material es un secreto de fabricación).
Tal como los resistores clásicos de carbón se utiliza el
criterio de “fabricar cabezas de serie” y luego realizar
un ajuste, que en este caso se produce durante la
medición del producto terminado.
Simplemente se los mide a una corriente elevada de modo
que el material de recubrimiento se caliente y se oxide
rápidamente. Si se produjo oxido significa que el
metalizado conductor perdió espesor y por lo tanto la
resistencia aumentó y así se lo lleva al valor deseado.
En los resistores muy pequeños ya no hay lugar para una
impresión y entonces las empresas chinas que los
fabrican decidieron no imprimirlos. Esto es una
barbaridad técnica porque complica terriblemente la
reparación para aquel que no tenga un manual de servicio
con plano de armado. Y los manuales también dejaron de
entregarse lo que no hace pensar que las empresas están
tratando de quedarse con la reparación luego de tener la
hegemonía de la fabricación.
Conclusiones
Así estudiamos a
uno de los personajes mas conocidos de la electrónica:
el resistor y lo hicimos con lujo de detalles para que
el alumno no dude cuando deba identificarlo en un
circuito.
En la próxima lección , vamos a presentar a un personaje
también muy conocido que es el capacitor y veremos que
en realidad, del mismo modo que el resistor, se trata de
una familia completa, porque los hay de diferentes tipos
y materiales.
Descarga Leccion 4
de LIVEWIRE <<Clic Aqui>>
|