Inicio Quienes Somos Entretenimiento Contáctenos Como Comprar los Ebooks
Ingresar Registrarse
Artículos Gratuitos sobre electrónica básica y avanzada y venta de libros electrónicos.

TV SMART
REPARACIÓN DE TVs SAMSUNG DE LA SERIE D5500 - Nº1
FUENTE, MAIN, T-COM, PANTALLA Y DRIVER DE LED

por ING. PICERNO




Tamaño A+ A-


1.1 INTRODUCCIÓN

Este modelo es conocido por todo el gremio por tener una falla caracterí­stica que fue bautizada con el nombre hipo de imagen. Se trata de problema de reinicio constante que ataca a prácticamente todos los TVs fabricados, más o menos al año y medio de vida, es decir pasado el periodo de garantí­a. Siempre en el 100% de los casos se trata de la memoria flash y fí­jese que yo, que soy muy poco afecto a hablar de fallas fijas, no tuve reparo alguno en decir 100%, ya que un seguimiento realizado sobre 256 TVs por un grupo de mis alumnos, así­ lo indican. En 256 todos los problemas de hipo se resolvieron cambiando la memoria por una nueva cargada con un programa rediseñado por Samsung, luego de una serie de juicios que le hicieron sus usuarios. 
Pero esa es solo la falla más común. Este TV tiene una gran cantidad de fallas en la fuente, en el superjungla, en la T-COM y en la pantalla, que poco a poco iremos aprendiendo a reparar. Por suerte a cada falla le encontramos el modo de reparación, sin necesidad de cambiar plaquetas salvo en aquellos TVs dañados durante tormentas eléctricas que inutilizan todos los componentes de una o más plaquetas.
Por allí­ escucho en voz baja algunos comentarios que indican. Vale la pena estudiar un modelo que ya fue descontinuado por Samsung. Créame que es una de las fuentes principales de ingresos de los talleres de reparación y un excelente TV para hacer prácticas porque los defectos que tiene ya están apareciendo en otros modelos de TV de similares caracterí­sticas. Y nosotros no vamos a limitar el estudio solo a este modelo especí­fico, sino que vamos a hablar también de los similares de otras marcas como por ejemplo los LG. Creo no exagerar si digo que en la Argentina cada taller de reparaciones tiene por lo menos uno de estos Samsung en su estanterí­as y por lo que se, lo mismo pasa en toda América Latina de habla Hispana, en Brasil y en España porque todos estos lugares me llegan órdenes de compra por memorias para este TV y montones de preguntas sobre sus fallas.

1.2 FOTOGRAFÍAS Y CARACTERÍSTICAS DEL MODELO

Se trata de un TV LED de Samsung con chasis U59A con algunas facilidades para la navegación por Internet de acuerdo a las últimas letras del modelo. 
 
 
Fig.1.2.1  Fotografí­a del modelo de 32"

1.3 DISTRIBUCIÓN INTERNA DEL TV

La distribución es absolutamente clásica con una plaqueta main, una fuente que contiene al driver de LEDs y una T-COM que se conecta directamente a la pantalla sin conectores intermedios. La fuente se conecta a la main por una manguera de 14 cables y la main se conecta a la T-COM con un flex. El nombre de cada cable se puede observar al costado de la fotografí­a tanto del lado de la main como del lado de la fuente. Ver la figura 1.3.1.

 
Fig.1.3.1 Distribución interna

El diagrama de cableado se puede observar con más detalles en la figura 1.3.2.
 
Fig.1.3.2. Diagrama de cableado

1.4 LA FUENTE DE ALIMENTACIÓN

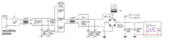
La fuente de alimentación no la fabrica Samsung y por ello no está indicada en el manual de service. Se trata de una fuente genérica Coreana que tiene varios fabricantes y que lleva el código BN44-00421A y que mostramos en la figura 1.4.0.

Fig.1.4.0  Plaqueta fuente

Nosotros conseguimos (el circuito creemos que en exclusiva) para los visitantes de nuestra página y lo brindamos dividido en partes para que puedan verse todos los detalles del mismo mientras indicamos un método de reparación. En la figura 1.4.1 mostramos el circuito de entrada completo en donde si bien no pueden leerse las indicaciones de los componentes podemos tener una vista general de la fuente hasta el transformador de pulsos y los secundarios del mismo.

Fig.1.4.1  Circuito de entrada

La fuente no pertenece a los cánones clásicos de los circuitos LED que se construyen con una etapa preacondicionadora no aislada y una o dos fuentes aisladoras, para reducir la tensión de la etapa preacondicionadora que generalmente es de 400V.
En este caso se construye una etapa aisladora de entrada que genera las tensiones permanentes y controladas para el encendido de 5V, una reforzada de 12V y la tensión para los LEDs de back ligth. 
Esta etapa es la clásica del tipo fly back aunque de elevado rendimiento porque el integrado pertenece a la llamada lí­nea verde de bajo consumo.
En la figura 1.4.2 podemos observar la zona del filtro de RF con los rectificadores principales y una carga ficticia.

  Fig.1.4.2 Filtro de RF y rectificador

Se puede observar que se recomienda no utilizar como carga al propio TV sino una realizada con dos lámparas de 100W que además tienen una salida para un amplificador para PC viejo. Basta que funcione uno de los parlantes para utilizarlo como monitor de ripple y de otras señales en la gama de audio. En la figura 1.4.3 se puede observar el circuito ampliado.

 
Fig.1.4.3 Carga para prueba de rectificadores de red. Nota: Esta carga depende de la tensión de red de su lugar de residencia; el circuito mostrado es para 110V en lugares con 220V se deben usar lámparas de 220V. Las lámparas deben ser del tipo incandescente o halógenas.

¿Expliquemos cuando debemos realizar la prueba del filtro y el puente de rectificadores¿ Es solo para los casos en que el TV no da una sola muestra de vida, como por ejemplo cuando no se produce el encendido del piloto al conectarlo a la red (esta prueba no es muy valedera) o cuando no hay tensión sobre A5V, A13V y +145V (prueba valedera). En este caso se debe probar el funcionamiento del filtro de RF y el puente separando la carga del TV. A continuación le indicamos en la figura 1.4.4 la realización de un corte con alicate para desconectar el transformador TM801S. Si bien quedan conectados RM812 y CM803, no involucran un problema, porque si estuvieran en cortocircuito su aspecto los denunciarí­a inmediatamente.

Fig.1.4.4  Corte de la carga de la propia fuente

En estas condiciones al conectar el TV a la red se deben encender las dos lámparas a medio brillo y la tensión de salida debe ser de 155 o 310V según la red, medidas con un tester digital. El amplificador de PC requiere un conocimiento previo conectado en otros TVs, para poder saber cuál es la posición del control de volumen más adecuada pero podemos indicar que el ripple normal es de unos 10V como máximo y el atenuador lo va reducir a 100 mV que son suficientes para generar un sonido fuerte en el parlante.
Desde luego estas son mediciones aproximadas pero suficientes para el service y esta carga ficticia no tiene valor solo para este TV, sino que es de utilidad en muchas otras reparaciones.
¿Para que escuchar el ripple? Para determinar su frecuencia, porque si el puente está en buenas condiciones se escuchará un sonido de 100/120 Hz en tanto que si tiene una rama cortada se escuchará un sonido más fuerte pero de 50/60 Hz. Por supuesto si Ud. posee un osciloscopio de cualquier tipo no necesita construir este probador y puede determinar el correcto funcionamiento con un oscilograma sobre los capacitores de filtro CPB14S y CPB15S. Primero con el osciloscopio en continua y luego en alterna para medir el ripple.  
Muchos de mis seguidores estarán pensando: Pero yo leí­ que Picerno recomendaba no utilizar nunca cargas construidas con lámparas porque cuando están apagadas son casi un cortocircuito. Todo depende de lo que se desee probar; si es una fuente electronica con CI y MOSFET no debe probarse con una lámpara porque puede ocurrir que no arranque, aunque esté en buenas condiciones, pero aquí­ solo estamos probando un puente de rectificadores y bobinas que no reaccionan a 50/60 Hz y entonces es conveniente el uso de lámparas que son lo más económico que se puede conseguir como carga.
Inclusive es conveniente utilizar la famosa serie para alimentar la fuente, simplemente para evitar que se queme el fusible F1 o el protector serie NT8115 (sobre todo este que es difí­cil de conseguir). La serie recomendada es de 3 lámparas en paralelo de 200W o 4 de 150W que el reparador puede desenroscar para adaptar la serie a diferentes TVs.
La medición exacta de la tensión rectificada se realizará por supuesto con un tester digital en continua obteniéndose 155 o 310V si la red está a plena tensión o los valores proporcionales si hay baja tensión.

1.5 CONCLUSIONES

Así­ terminamos con el primer paso de la reparación de la fuente BN44-00421A del TV Samsung ANXXD5500xxxxx. Este paso es simplemente de presentación y preparación para reparar esta fuente y cualquier otra. Es decir que en nuestro taller quedará montado lo que se llama un dispositivo (jig en Inglés) que nos permitirá probar con seguridad tanto TVs como fuentes solitarias. En la próxima clase vamos a continuar con el método de reparación en caso de que nuestra carga no encienda y si enciende normalmente como encarar la reparación de la sección de salida de fuente.
El lector se habrá dado cuenta ya que estamos tratando el tema con la mayor profundidad y que completar el método nos llevará varios artí­culos. Yo dirí­a que casi será un pequeño libro. Seguramente algunos lectores estarán pensando: tanto lio para reparar una fuente. Mire, yo le explico todo con el mayor detalle, como para que entiendan todos los lectores y a nadie le queden dudas. Si Ud. considera que no necesita leer alguna parte la saltea y listo, total el artí­culo es gratuito. Pero por favor tenga la suficiente humildad como para darle una leí­da por encima porque puede ser que algo despreciado le termine resultando muy útil.
Probablemente en el próximo artí­culo les voy a presentar una de nuestros últimos desarrollos en probadores que es un excitador de MOSFET para probar fuentes y drivers CCFL (tubos) o driver de LEDs muy rápidamente y si lugar a dudas.

 
   




SALIR

Más TV SMART

MEDICIÓN DE SEÑALES LVDS PARTE 7
APLICACION A LA REPARACIÓN DE UN TRIPLAQUETA

EN LA PARTE 7 VAMOS A EXPLICAR COMO SE UTILIZA EL MEDIDOR DE SEÑALES LVDS PARA LA REPARACIÓN DE LA PLAQUETA MAIN DE UN TV TRIPLAQUETA

[+] Leer artículo...    


MEDICIÓN DE SEÑALES LVDS (PARTE 6)
El circuito de medición de las señales

En esta Parte 6 vamos a comenzar a a explicar como se realiza la medición con nuestro amplificador modificado y dotado de puntas especiales para circuitos de pequeñas dimensiones.

[+] Leer artículo...    


MEDICIÓN DE SEÑALES LVDS (PARTE 5)
SEÑALES DE VEDA SOBREMUESTREO Y MEDICIONES

EN ESTE ARTICULO COMENZAMOS COMENTANDO EL TEMA DE LAS NORMAS DE LA TV DIGITAL Y DE QUE MODO AFECTAN LA FORMA DE LA SEÑAL LVDS. lUEGO COMEMZAMOS A TRATAR LOS PROBLEMAS PRACTICOS DE LAS MEDICIONES LVDS QUE SON PRECISAMENTE DE TAMAÑO DE LAS PUNTAS DEL TESTER O EL OSCILOSCOPIO.

[+] Leer artículo...    


MEDICION DE SEÑALES LVDS (PARTE 4)
TODO SOBRE LAS COMUNICACIONES DIGITALES MAS MODERNAS DEL TV

En esta parte 4 le damos el apéndice prometido en la parte 3 pero sobre todo le explicamos el tema de la medición de la señal LVDS comenzando a darle los detalles de como mide nuestra sonda que requerirá mas datos que saldrán en la parte 5.

[+] Leer artículo...    


MEDICIÓN DE SEÑALES LVDS PARTE (PARTE 3)
Entradas de señal

En esta entrega explicamos el funcionamiento de las etapas de entrada HDMI de todas las variedades de TV LCD y los detalles de como realizar el seguimiento de las señales.

[+] Leer artículo...    


MEDICIÓN DE SEÑALES LVDS PARTE 2
LAS SEÑALES LVDS DE ENTRADA Y DE SALIDA

EN ESTE ARTÍCULO LE EXPLICAMOS EN QUE SECCIONES DE UN TV LCD SE UTILIZA COMUNICACIONES LVDS, PORQUE RAZÓN Y DASMOS LAS PISTAS PARA EMPREDER SU REPARACIÓN.

[+] Leer artículo...    


SEÑALES LVDS -PARTE 1
INTRODUCCIÓN

ANTIGUAMENTE LAS SEÑALES DE DATOS DE ALTA VELOCIDAD SE TRANSMITÍAN POR CABLES COAXIALES ESPECIALES DE BAJAS PERDIDAS. CON EL INCREMENTO DEL COSTO DEL COBRE SE BUSCO ALGO MAS ECONÓMICO Y VERSATIL UTILIZÁNDOSE EN LA ACTUALIDAD LOS PARES MÚLTIPLES SIMILARES A LOS TELEFÓNICOS MAS CONOCIDOS COMO MULTIPARES.

[+] Leer artículo...    






El Ing. Alberto Picerno, conocido en toda latinoamerica por sus cursos de Tv y LCD, es el autor mas prolífico sobre Electrónica, con mas de 40 libros tecnicos y cientos de articulos publicados. 

Se inicio en el mundo de la electronica de niño ayudando a su padre que era hobbysta y aficionado a la radio.

Su experiencia temprana le permitio recibirse con medalla de oro al mejor promedio de "Tecnico Nacional el Telecomunicaciones" y posteriormente volvio a obtener la medalla de oro al mejor promedio como "Ingeniero en electronica en UTN"

Leer Mas Aquí



Artículos Gratis
Sobre Electrónica
por Ing. Picerno


Ir a Artículos Gratuitos      


Libros Digitales

Adquiera los mejores
Libros Digitales (Ebooks)
Sobre Electrónica

Ir a Sección Libros      


MAPA DE LINKS:

INICIO - QUIENES SOMOS - ENTRETENIMIENTO - CONTACTENOS

TV: TRC - LCD - Plasma - LED - Smart - OLED

SOLDADURAS: SMD - BGA - Maquinas de Rebaling

TALLER: Puntas de prueba Sonda de RF - Punta de prueba BEBE - Punta de prueba Filtro Pasabajo - Instrumentos Fuentes - Instrumentos Evariac - Instrumentos SuperEvariac - Instrumentos Varios

AUDIO: Amplificadores Analogicos - Amplificadores Digitales - Bafles Caseros

MANUALES: TV TRC - TV LCD - TV Plasma - TV LED - SmartTV - TV Oled - Fuentes de TV - T-COM - Driver de LED - Inverters

EBOOKS

PROGRAMAS: Simuladores de Circuitos Multisim - Simuladores de Circuitos Livewire - Simuladores de Circuitos Proteus - Programas para PICs y memorias Ram

MICROS: Diseñando con PICS 1 - Diseñando con PICS 2

OTROS ARTICULOS

ARTICULOS DE LA A A LA Z

Ingeniero Alberto Picerno - Av. 2 de Abril 1140 - Burzaco - Buenos Aires - Argentina - Tel: (011)3974-4393
Artículos y Ebooks de Electrónica - Todos los Derechos Reservados - 2026

Diseño y Hosting RCH
rch.com.ar - redcomser.com.ar