Inicio Quienes Somos Entretenimiento Contáctenos Como Comprar los Ebooks
Ingresar Registrarse
Artículos Gratuitos sobre electrónica básica y avanzada y venta de libros electrónicos.

EBOOKS
LA BIBLIA DE LAS FUENTES CONMUTADAS 1-2-3-4
AYUDA PARA LA REPARACIÓN

por ING. PICERNO




$ 5400

Tamaño A+ A-



INTRODUCCIí"N

Vamos a comenzar este articulo de un modo informal. Ud. necesita un transformador de poder pequeño de por ejemplo 110/220 a 12+12V y un tester digital o analógico de cualquier tipo. Y vamos a proceder a medir la resistencia del primario pero apretando las puntas del tester con los dedos sobre los cables del primario. Cuando la medición se estabiliza le vamos a pedir a un compañero que desconecte abruptamente una de las puntas del tester.

Estamos seguro que no va a olvidar jamás que un inductor trata de mantener siempre la corriente que circula por él y si tratamos de abrir ese camino, es capaz de generar una tensión lo suficientemente alta como hacer saltar un arco que en este caso circula por sus brazos. No es peligroso porque la/las pilas del tester no tiene suficiente energí­a para dañar un cuerpo humano.

Esto caracterí­stica del inductor opera en todas y cada una de las fuentes que vamos a estudiar en los 4 tomos de esta colección. 

Pensar que todas las fuentes son elevadoras es un grueso error. Si bien la mayorí­a lo son existen fuentes que por su propio circuito deben ser forzosamente reductoras. 

Pero qué sentido tiene una fuente reductora si con un simple resistor logramos el mismo efecto reductor de la tensión. Ocurre que el hombre se dió cuenta que la energí­a de los combustibles lí­quidos y gaseosos no es infinita y por lo tanto surgieron grandes instituciones mundiales que limitan el consumo de los artefactos eléctricos. No es lo mismo reducir la tensión por efecto Joule (con un resistor) que convierte una gran parte de la energí­a en calor; que hacerlo con un circuito electrónico que opera por el método de la transformación de energí­a eléctrica en magnética y viceversa.

A continuación vamos a mostrar el í­ndice de este tomo para que el lector tenga una idea de los temas que vamos a tratar en el.

TOMO 1       INDICE RESUMIDO

Principios fundamentales de las fuentes conmutadas 
El transistor bipolar como llave electrónica
Componentes periféricos de la llave electrónica 
Regulación de la tensión de salida y el oscilador
Tipos de Fuentes Conmutadas
Fuentes de transferencia indirecta
Fuentes genéricas de transferencia indirecta a con CI
El transistor MOSFET llave y las fuentes aisladoras
Ejemplo de reparación de una fuente de un Bluray Philips
Otros ejemplos de reparación
Fabricación casera de resistores shunt  no inductivos de bajo valor

Como una ayuda  a los lectores, a continuación le vamos a brindar el circuito de una fuente de transferencia indirecta clásica, en donde al costado de cada componente le agregamos para que sirve el mismo.


Fig.1 Fuente de transferencia indirecta explicada 

Esto es algo para imprimir y colocar en una bolsita transparente para colgar en el taller. Cuando tenga problemas con una fuente mí­relo porque tiene condensada la información que le indica para que sirve cada componente de una fuente de "Transferencia indirecta". Seguro que la mirada al circuito explicado lo va a ayudar a resolver el problema  de su plaqueta.

COMO COMPRAR EL TOMO 1 DE LA COLECCIí"N

Si Ud vive en la Republica Argentina solo tiene que picar en el cartel naranja que dice comprar ahora y seguir las instrucciones que salen impresas a continuación. Ellas le indicaran que puede realizar el pago desde un "Pago Facil" o un "Rapipago". Si tiene una cuenta en Mercado Libre o Mercado Pago puede ordenar el pago desde su computadora.

Si Ud. vive en el exterior puede realizar la compra mediante Paypal enviando el giro a mi cuenta    picernoa@ar.inter.net   

Ahora vamos a seguir con otra topologí­a de fuente explicada en el tomo 2.
_____________________________________________________________________
LAS FUENTES DE TRANSFERENCIA COMBINADA SIN AISLACIí"N SE UTILIZAN EN GRAN CANTIDAD DENTRO DE TODOS LOS EQUIPOS DONDE SE DEBE REDUCIR UNA TENSIí"N POR SU ELEVADÍSIMO RENDIMIENTO Y SU MÍNIMA IRRADIACIí"N DE EMI (RADIACIí"N ELECTROMAGNÉTICA). SU ELEVADO RENDIMIENTO IMPLICA QUE PRÁCTICAMENTE NO REQUIERAN DISIPADOR ALGUNO Y ESTO PERMITE REALIZAR  MONOPLAQUETAS DE MÍNIMAS DIMENSIONES.
_____________________________________________________________________

INTRODUCCIí"N:

En este tomo damos una explicación general de todas las posibles combinaciones de componentes que forman las diferentes topologí­as de fuente dando una explicación simple de sus ventajas, desventajas y donde se utilizan.

Pero no nos quedamos en la simple explicación teórica de funcionamiento, sino que llegamos a indicar los métodos de reparación resumidos que posteriormente, en otros tomos, explicamos con mucho mas detalle.

En este tomo, nos toca dar la explicación detallada de la topologí­a de transferencia combinada. Esta topologí­a fue la que permitió el desarrollo de los TVs monoplaquetas. En principio parece ridí­culo preocuparse de reducir el tamaño de las plaquetas, al mismo tiempo que se agranda el tamaño de los TVs. Pero de ningún modo es así­, lo que se busca es por supuesto la reducción del costo y aunque parezca mentira el costo es casi proporcional al peso de las plaquetas si dejamos de lado el peso de las pantallas y sus gabinetes.

¿Y el costo de la reparación no se tiene en cuenta? Porque reparar una monoplaqueta es una tarea más que complicada sin un buen manual. Si, lo es, pero las empresas que actualmente tienen la hegemoní­a de la fabricación de TVs se desprendieron del tema de la postventa, que quedó en manos de los comerciantes que venden el producto. 

Pero creo que ya deberí­amos reconocer que este es un hecho consumado y ponernos a pensar en cómo revertirlo y creo que eso es un problema que se va a resolver en América y por eso es que esta colección es un aporte valioso para esta tremenda guerra entre tirar los TVs fallados, o repararlos como lo hicimos siempre.

A continuación le ofrecemos un í­ndice muy condensado de este tomo 2.  

INDICE RESUMIDO DEL CAPITULO 2

Topologí­a completa de todas las fuentes
Fuentes de transferencia combinada
Conversores CC a CC de baja tensión
Ejemplos reales de conversores de 5 a 3,3V
Método de reparación de conversores CC a CC de baja tensión
Fuentes de DVD y Bluray
Prueba y reparación de una fuente de DVD y Bluray
Epilogo
Conclusiones finales

Y para terminar nada mejor que ponerse a trabajar. En la figura 1 les envio un circuito de una fuente de transferencia combinada más que clásica utilizada casi universalmente para reducir los 5V de la fuente permanente a los 3,3V que requieren el micro, las memorias y el receptor de control remoto de cualquier tamaño de TV.

 

Fig1. Circuito de transferencia combinada con explicación

A continuación vamos a explicar el funcionamiento de una fuente PFC que es casi de uso obligatorio en un Plasma O un LCD de gran tamaño.


INTRODUCCIí"N

En este tomo explicamos lo más complejo de las fuentes conmutadas, que son las fuentes de los plasmas y la de los TV LCD de mayor tamaño que ambos casos utilizan una etapa de entrada especial que cada autor bautizó de un modo diferente PFC (Power Factor Compensation = compensador del factor de potencia); Power Green (fuente verde debido a su bajo consumo) y preacondicionador porque se coloca antes que cualquier otra etapa del TV inmediatamente después de filtrar y rectificar la CA de red.

Todos los TVs de plasma tení­an obligatoriamente que utilizar un preacondicionador pero ese circuito es exactamente igual al que usan los LCD de 42" y mayores. Por lo tanto agrupamos los temas de las fuentes de LCD grandes y Plasmas en un solo tomo porque los circuitos de fuente de unos sirven para los otros.

El preacondicionador se presta a ser explicado tomando como referencia una determinada marca y modelo de TV así­ que lo hicimos explicando el funcionamiento completo de unos de los LCD más comunes de plaza y más generalizados en su venta tanto en América como en Europa. Nos referimos al Sanyo LCD32XL2 del cual hay una amplia bibliografí­a.

Luego elegimos un Plasma de Philips por ser el más común y pero que tiene una bibliografí­a muy confusa que tratamos de aclarar en todo lo posible. Finalmente como el tema de las fuentes de plasma es muy complejo, ofrecemos un apéndice sobre un TV Samsung DI42 que es similar al Philips y nos ayuda a entenderlo.

A continuación le brindamos un í­ndice resumido del tomo 3.

INDICE RESUMIDO

Fuente TV SANYO LCD32XL2 LCD con tubos CCFL

Filtro EMI y encendido por relés

Preacondicionador y las 2 fuentes

Fuente Plasma PHILIPS chasis FTP2.4LAA

Modo Service

Fuente de alimentación primaria y secundaria

Fuente de stand-by

Fuente LLC

Sección de control. CI MC34067P

Fuentes auxiliares y preacondicionador. CI MC33368

La fuente SAMSUNG de PLASMAS DI42

Entrada de energí­a y filtro EMI

El circuito de las fuentes permanentes de 5 y 18V

Control de encendido pautado

Las fuentes de uso general

La fuente resonante de 205V

La aplicación tí­pica de un circuito integrado preacondicionador es la indicada en la figura 4. La fuente auxiliar de 12V se obtiene de un bobinado especial de la fuente permanente de 5V. este circuito se encarga de transformar la señal de entrada con un ripple de prácticamente un 100% en una señal de salida casi continua de unos 400V con un ripple de un 10%. Y solo refleja sobre la entrada el equivalente a un capacitor de 1 uF.

 


Fig.3 Circuito de un preacondicionador explicado

_____________________________________________________________________
Y EN EL ÚLTIMO TOMO CUMPLIMOS CON NUESTRA PROMESA DE REDACTAR REPARACIONES REALES DE FUENTES DE EQUIPOS VARIADOS COMO POR EJEMPLO TVs, CENTROS MUSICALES, ELECTRODOMESTICOS, MAQUINAS DE SOLDAR, ETC.
______________________________________________________________________

INTRODUCCIí"N:

Para completar la tarea de los tomo 1,2 y 3 editamos este tomo 4 donde tratamos todo lo prometido y que no habí­amos podido cumplir. 

Para comenzar le brindamos una información que le va a permitir armar una fuente de laboratorio componible, que llega a cubrir la gama de 100V x 3A y que opera como fuente inteligente de tensión y corriente. Recuerde lo que siempre dice el autor. Para reparar una fuente, sin riesgos de dañarla más que lo que ya está, se requiere una fuente inteligente y una carga variable. La fuente inteligente se la brindamos aquí­ y la carga electrónica variable, la tiene en la "Biblia de los instrumentos especiales" próxima a salir, aunque aquí­ le brindamos una posibilidad de prueba, hasta que tenga la carga definitiva. Ambos instrumentos pueden en ser armados con materiales recuperados y no pueden ser más económicas.

Muchas veces la tarea del reparador es terriblemente frustrante, porque luego de quizás muchas horas de trabajo encuentra al componente dañado, pero este no se consigue. En este tomo le enseñamos como reemplazar componentes dañados de todo tipo y le damos los métodos para desoldarlos medirlos y volverlos a soldar, aun en los casos más complejos.

Hasta ahora habí­amos tratado todas las topologí­as de fuente pero habí­amos dejado de lado las fuentes para equipos de audio, por sus caracterí­sticas tan especiales de consumo muy variable. Aquí­ explicamos el funcionamiento de la una fuente para un centro musical LG con fuente AUO MCT704-A0U.

También le vamos a explicar cómo se mide un MOSFET de doble canal N y P sin sacarlo del equipo y como desoldar su disipador si fuera necesario cambiarlo.

En cuanto a las reparaciones de plaquetas fuente, comenzamos aquí­ algo que seguramente iremos completando con el tiempo. Qué sentido tiene guardar manuales de TVs completos, cuando muchos están armados con las mismas plaqueta fuente, main y T-COM.

Así­ cuando le llega un TV, Ud. Le saca la tapa se fija el código de las plaquetas y pide a sus compañeros de grupo el circuito o la información de la plaqueta. Nuestra biblioteca de circuitos está armada así­, porque por ahora es de uso personal y la hago según mi comodidad, pero estoy tratando de convencer a mis amigos de las dos bases de datos más grandes de la Argentina y el Uruguay para que adopten este criterio. Luego cuando uno pide un modelo de TV solo tienen que tener guardado el código de las plaquetas que usan esos TVs y se van a sorprender de la baja cantidad de plaquetas que se usan en una gran cantidad de modelos.

Por ahora le indicamos en este tomo el funcionamiento de la plaqueta fuente BN44-00362A fabricada por SAMSUNG (pero utilizada por muchas otras marcas) y la plaqueta fuente P32-ATN fabricada por LG pero que usan muchas otras marcas. 

La última parte del tomo 4, está dedicada al trabajo mas nuevo que tienen los ex reparadores de TV. Lo digo así­ porque prácticamente ya no hay especialidades y si Ud. tiene un conocido que repara lí­nea blanca, seguramente le traerá para reparar las plaquetas que actualmente se conocen como inverters y que en este tomo 4 explicamos todo lo que implica ese nombre.   
     
Lo real es que el inverter de un lavarropas no tiene nada que ver con el inverter de un aire acondicionado y nosotros le indicamos la diferencia. A continuación le ofrecemos el í­ndice muy resumido del eBook.
 
ÍNDICE GENERAL

MEDICIONES Y REEMPLAZOS DE COMPONENTES
FUENTES PARA AMPLIFICADORES DE AUDIO
PREACONDICIONADOR Y FUENTE PERMANENTE DEL TV SAMSUNG BN44-00362A
UNA FUENTE INTELIGENTE DE MAS DE 30V POR 2A SIN CIRCUITO INTEGRADO
REPARACIí"N DE LA FUENTE DEL  TV  LGP32-ATN
MEDICIí"N Y REEMPLAZO DE UN MOSFET DOBLE

INDICE APENDICE DE INVERTERS

MAQUINAS DE SOLDAR DE PUNTO Y DE ELECTRODOS
HORNOS DE MICROONDAS
LAVARROPAS
AIRE ACONDICIONADO FRIO Y CALOR
HELADERAS (REFRIGERADORES)

Como siempre, para que este artí­culo no sea exclusivamente de propaganda, vamos a agregar un ayudamemoria sobre lo que es una fuente permanente de 5V de un TV actual, por ejemplo del tipo de plaqueta única. Realmente el circuito esta llevado a su mí­nima expresión para que sobre la plaqueta se deba colocar la menor cantidad posible de componentes y todos componentes comunes y fáciles de conseguir si no fuera por su tamaño. 

Realmente los resistores y capacitores tiene el tamaño de una hormiga y de una de las más pequeñas, a tal extremo que ya no se puede reparar sin tener alguna ayuda óptica y un soldador especial para SMD, pero con la punta más fina que se pueda conseguir. Si no tiene el soldador, le aconsejamos que ingrese a mi canal de "You tube" y construya el que llamo soldador de punta alambre. Mi canal se llama "Alberto Picerno" y este video en particular tiene una cantidad increí­ble de visualizaciones. Le prometemos un soldador para SMD con un gasto de unas monedas.

En cuanto a la ayuda óptica, estamos preparando para "La Biblia de los instrumentos especiales" una serie de capí­tulos dedicados al tema como ayuda a los reparadores, ya que estas plaquetas marcan un antes y un después en nuestro trabajo. La rueda del progreso no se detiene; Ud. Debe avanzar más rápido que ella.

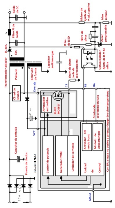
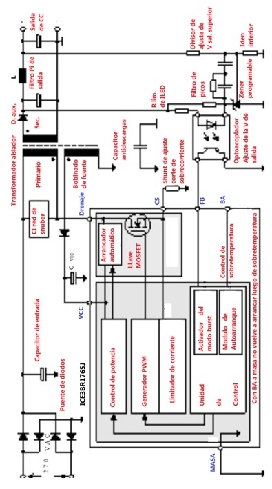
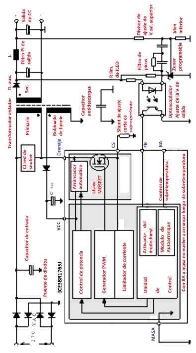
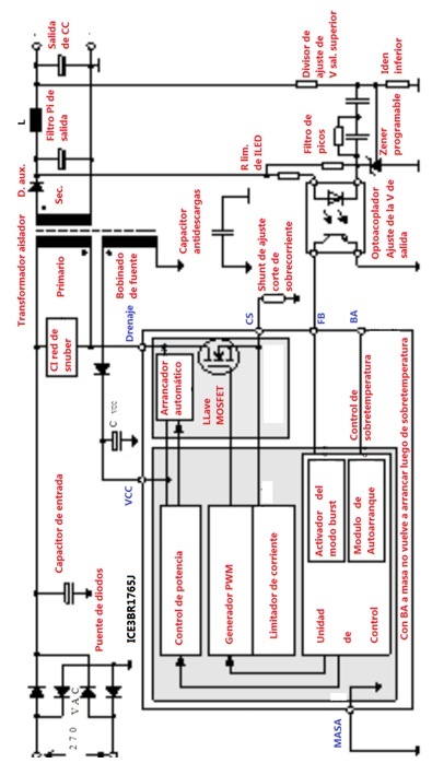
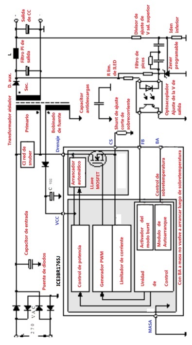
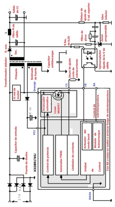
¿Que topologí­a se usa en las actuales fuentes permanentes de 5V de los monoplaquetas? Indiscutiblemente la de "transferencia inversa", en la variedad de llave MOSFET digital incluida y transformador aislador. ¿Qué circuito integrado se utiliza más frecuentemente? La respuesta es que hay una cantidad impresionante de fabricantes que hacen exactamente lo mismo, pero con nombres totalmente diferentes. Yo tome al azar un integrado ICE3BR1765J cuya especificación podemos bajar del buscador de mi página, pero cualquier otro funciona exactamente igual y se repara con el mismo y clásico método descripto en el tomo 1, de modo que este artí­culo muy bien podrí­a integrar ese tomo.

  
Fig.4  Circuito de transferencia inversa explicado

NUESTRA PAGINA TIENE TRES NOVEDADES QUE NO SE PUEDE PERDER:
1) BOTí"N DE PÁNICO CURSO COMPLETO DE TV TRC
2) BOTON DE PANICO CURSO COMPLETO DE ELECTRONICA
3) BUSCADOR INTELIGENTE DE ESPECIFICACIONES DE TODO TIPO DE COMPONENTES. VEA COMO USARLO EN EL ARTICULO CORRESPONDIENTE.









 


$ 5400



SALIR

Más EBOOKS

LA BIBLIA DEL LED PACK TOMOS 1, 2, 3 Y 4
INDICACIONES PARA REALIZAR LA COMPRA

BRINDAMOS A NUESTROS LECTORES TODAS LAS FACILIDADES PARA REALIZAR LA COMPRA DE COLECCIÓN COMPLETA COMENZANDO POR UN DESCUENTO POR PAGO AL CONTADO Y CON LA POSIBILIDAD DE COMPRAR A PLAZOS POR TARJETAS DE CREDITO.

[+] Leer artículo...    


REPARANDO COMO PICERNO TOMO 1
CAPITULO DE REGALO

EN ESTE ARTICULO LE ENTREGAMOS UN CAPITULO GRATIS DEL EBOOK "REAPARANDO COMO PICERNO" PARA QUE TODOS AQUELLOS QUE ESTE INTERESADOS EN LA COLECCIÓN VEAN EL TRATAMIENTO PROFUNDO QUE RECIBEN LAS REPARACIONES. EN ESTE CASO VEMOS UN PROBLEMA DE FUENTE EN UN LCD SANYO 32XH4 CON UN PROBLEMA DE FUENTE. y COMO ESTE tv TIENE ETAPA PREACONDICIONADORA APRENDEMOS AREPARAR A TODOS LOS TVs CON PREACONDICIONADOR.

[+] Leer artículo...    


LA BIBLIA DEL PIC CON NIPLE TOMO 10
TODO SOBRE EL SCADA

Un Scada es un sistema de seguimiento a distancia de alguna planta de producción o control y NIPLE no puede dejar de darle la importancia que tomaron en la actualidad dentro de las grandes o pequeñas empresas

[+] Leer artículo...    


LA BIBLIA DEL TVLED TOMO 7
CONSEJOS PARA REPARAR MONOPLAQUETAS

EN ESTE ARTÍCULO Ud PODRÁ APRENDER TODO LO NECESARIO PARA DEDICARSE A LA REPARACIÓN DE TVs LED CON PLAQUETA ÚNICA AUNQUE SOLO ES UNA MÍNIMA SÍNTESIS DEL EBOOK

[+] Leer artículo...    


LA BIBLIA DEL PIC CON NIPLE TOMO 9
COMUNICACIONES POR RF (CONTROL REMOTO)

UNA DE LOS ASPECTOS MAS DESEABLES PARA LOS DISEÑOS CON PICs ES PODER CONTROLAR DISPOSITIVOS A DISTANCIA. Y POR ESO COMENZAMOS ESTE TERCER GRUPO DE EBOOKS CON ESTE TEMA.

[+] Leer artículo...    


LA BIBLIA DEL PIC CON NIPLE TOMO 1 al 8
ANTOLOGÍA DEL PIC CON NIPLE

8 EBOKS QUE FORMAN LA ANTOLOGIA DEL PIC CON NIPLE REUNEN TODO LO NECESARIO PARA QUE UD. APRENDA A DISEÑAR SIN ESFUERZO Y CON TODO LO NECESARIO PARA REALIZAR PROGRAMAS DE PROYECTOS COMPLETOS CON SIMULACIÓN Y CIRCUITO IMPRESO

[+] Leer artículo...    


LA BIBLIA DEL PIC CON NIPLE TOMO 5, 6, 7, 8
PROGRAMACION VISUAL DE PICS

UNA BREVE RESEÑA DE LA SEGUNDA PARTE DEL CURSO PROGRAMACIÓN DE PICs EN FORMA GRAFICA Y LA CONSTRUCCIÓN DE DISPOSITIVOS ELECTRÓNICOS CON MICROPROCESADORES.

[+] Leer artículo...    






El Ing. Alberto Picerno, conocido en toda latinoamerica por sus cursos de Tv y LCD, es el autor mas prolífico sobre Electrónica, con mas de 40 libros tecnicos y cientos de articulos publicados. 

Se inicio en el mundo de la electronica de niño ayudando a su padre que era hobbysta y aficionado a la radio.

Su experiencia temprana le permitio recibirse con medalla de oro al mejor promedio de "Tecnico Nacional el Telecomunicaciones" y posteriormente volvio a obtener la medalla de oro al mejor promedio como "Ingeniero en electronica en UTN"

Leer Mas Aquí



Artículos Gratis
Sobre Electrónica
por Ing. Picerno


Ir a Artículos Gratuitos      


Libros Digitales

Adquiera los mejores
Libros Digitales (Ebooks)
Sobre Electrónica

Ir a Sección Libros      

MAPA DE LINKS:

INICIO - QUIENES SOMOS - ENTRETENIMIENTO - CONTACTENOS

TV: TRC - LCD - Plasma - LED - Smart - OLED

SOLDADURAS: SMD - BGA - Maquinas de Rebaling

TALLER: Puntas de prueba Sonda de RF - Punta de prueba BEBE - Punta de prueba Filtro Pasabajo - Instrumentos Fuentes - Instrumentos Evariac - Instrumentos SuperEvariac - Instrumentos Varios

AUDIO: Amplificadores Analogicos - Amplificadores Digitales - Bafles Caseros

MANUALES: TV TRC - TV LCD - TV Plasma - TV LED - SmartTV - TV Oled - Fuentes de TV - T-COM - Driver de LED - Inverters

EBOOKS

PROGRAMAS: Simuladores de Circuitos Multisim - Simuladores de Circuitos Livewire - Simuladores de Circuitos Proteus - Programas para PICs y memorias Ram

MICROS: Diseñando con PICS 1 - Diseñando con PICS 2

OTROS ARTICULOS

ARTICULOS DE LA A A LA Z

Ingeniero Alberto Picerno - Av. 2 de Abril 1140 - Burzaco - Buenos Aires - Argentina - Tel: (011)3974-4393
Artículos y Ebooks de Electrónica - Todos los Derechos Reservados - 2025

Diseño y Hosting RCH
rch.com.ar - redcomser.com.ar